
В общем случае генератор аэроионов состоит из источника питания, высоковольтного блока и излучателя. На рис. 1 приведена схема генератора отрицательных аэроионов аналогичного тому, который предложил известный ученый А.Л. Чижевский в 1931 году. Высоковольтный блок генератора представляет собой схему преобразования и умножения напряжения источника питания до напряжения 50 кВ. Источник питания включает в себя трансформатор Тр1, мостовой выпрямитель, а также конденсатор С1 с выходным напряжением 12 В. Сердечник трансформатора Тр1 источника собран из пластин типа ШЗО (толщина набора 20 мм). Первичная обмотка трансформатора содержит 1500 витков провода ПЭВ-0,4, вторичная обмотка — 90 витков провода ПЭВ-0,9. Вместо этого источника питания подойдет любой другой с допустимым током нагрузки не менее 1,5 А.
Для увеличения картинки нажмите на неё
Обмотки трансформатора Тр2 высоковольтного блока намотаны на сердечник от строчного трансформатора телевизора (типа ТВС-110). Обмотка I состоит из 14 витков провода ПЭВ-0,8 (отвод от середины); обмотка II — из 6 витков ПЭВ-0,8 (отвод от середины); обмотка III — из 8000 витков ПЭЛ-ШО-0,8 (или из 10000 витков ПЭЛШО-0,1). В обмотке III через каждые 800 витков на провода укладывается изоляционная прокладка из фторопласта толщиной 0,1 мм (от конденсаторов типаФТ). Допускается использовать конденсаторную бумагу толщиной 0,2... 0,3 мм, намотанную в 2...3 слоя. Такими же прокладками необходимо отделить друг от друга обмотки I и II, а также II и III.
Детали. Указанные в схеме транзисторы VT1 и VT2 (КТ837А) можно заменить транзисторами П217 с любой буквой, ГТ806 Б...Д, КТ837 с любой другой буквой. Вместо выпрямительных столбов VD5...VD10 подойдут КЦ105Д, КД201Д, Д1007. Высоковольтные конденсаторы —любые, рассчитанные на напряжение не менее 10 кВ.
Элементы генератора размещаются на монтажной плате из гетинакса или текстолита толщиной 2 мм, монтаж радиоэлементов — навесной. Корпус блока генератора выполнен из алюминия толщиной 1...2 мм, из этого же материала изготовлены радиаторы П-образной формы для транзисторов. Собранный блок размещают вблизи места подвеса излучателя так, чтобы 50-киловат-тный вывод был как можно короче. Для вывода берут высоковольтный провод автомобильной системы зажигания или телевизионный кабель РК-75 со снятой проволочной оплеткой.
Излучатель — экран, представляющий из себя медное кольцо, к которому припаяна сетка из медного же провода диаметром 0,3...0,5 мм (диаметр проволоки кольца 2 мм). Изоляция с проводов, конечно, убирается. Сетка имеет квадратные ячейки, выпуклая часть экрана, направлена вниз (рис. 2). В углы ячеек впаяны остро отточенные отрезки медной проволоки диаметром 0,25...0,5 мм и длиной 45...50 мм. К кольцу прикреплены подвесы — 3 медных провода диаметром 1 ...2мм, развернутые под углом 120° и спаянные над центром излучателя. Подвешивается излучатель к потолку при помощи кольца, изготовленного из диэлектрического материала. Провод от высоковольтного блока подсоединяют к проводам подвески либо к кольцу. Для контроля работоспособности «люстры Чижевского» на провод сетки излучателя подвешивают ленточку из папиросной бумаги размером 10x80 мм, сложенную вдвое. При нормальной работе нижние концы ленточки расходятся на 30° и более.

Сеанс лечения отрицательными аэрои-онами проводят в хорошо проветренной и чистой комнате при температуре 18...25 °С и нормальной влажности. Первая процедура длится 10 минут, затем, увеличивая время процедуры на 2...3 минуты ежедневно, продолжительность процедуры доводят до 30 минут. Процедуры проводят ежедневно, курс лечения 20...25 процедур. К повторному курсу возвращаются, как правило, через 6...8 недель. Для профилактики заболеваний «люстра Чижевского» включается через день на 5... 10минут.
Лечение с использованием «люстры Чижевского» рекомендуется при бронхиальной астме легкой и средней тяжести; при синуситах, рините, фарингите, ларингите, бронхите, ожогах, ранах, трофических язвах, неврозах; также при повышенной утомляемости, бессоннице, головной боли.
Противопоказания: тяжелые формы бронхиальной астмы, эмфизема легких, хроническая ишемическая болезнь сердца с явлениями декомпенсации, выраженный церебральный атеросклероз, активный туберкулез легких, резкое общее истощение организма.
Данная конструкция генератора аэроионов имеет следующие недостатки: высокая трудоемкость при изготовлении, а также необходимость периодического его отключения. Гораздо более привлекательной для самостоятельного изготовления представляется конструкция генератора, где в качестве ионизирующих электродов используется никелиновая или нихромовая проволока диаметром 0,1...0,3 мм. Применение проволоки в качестве электродов позволяет получить более равномерное, чем у игольчатых электродов, распределение аэроионов в помещении. Очень важным достоинством проволочных электродов является то, что при их работе не выделяются озон и окислы азота. При этом генераторы с такими электродами могут работать длительное время, не вызывая передозировки.
Схема генератора аэроионов, вырабатывающего постоянное отрицательное напряжение 20 кВ для питания проволочных электродов, представлена на рис. 3. В данной конструкции частота питающего напряжения 50 Гц повышается до 1000 Гц преобразователем надинисторе VS1. Шунтирование динистора диодом VD1 применено с целью уменьшения тока подмагничивания магнитопровода, что приводит к увеличению напряжения на выходе трансформатора. Таким образом, сетевое напряжение повышается при помощи трансформатора и умножителя напряжения, а затем через ограничительный резистор R4 подается на проволочные электроды.
Детали. В схеме использованы резисторы типа МЛТ; конденсатор С1 марки МБМ, рассчитанный на напряжение не менее 500 В (допускается его замена на конденсаторы типа МБГ; МБГО; К42-11; К42У-2). КонденсаторыС2...С5 — полисти-рольные типа ПОВ, но напряжением 10 кВ (допускается их замена на конденсаторы типа КБГ, К73-12). Вместо диода VD1 не возбраняется поставить какой-либо другой диод с импульсным обратным напряжением не менее 800 В, например, КД209Б или МД217. Высоковольтный трансформатор использован готовый, типа ТВС-90ПЗ. При отсутствии ТВС высоковольтный трансформатор наматывают на трубке из электрокартона с внешним диаметром 8 мм и длиной 150 мм, внутри которой располагают стержень из ферромагнитного материала (по размеру трубки). Первичная обмотка трансформатора содержит 60 витков провода ПЭВ-0,3, намотана она прямо на каркас. Затем обмотка изолируется (обматывается) 2...3 слоями конденсаторнойбумаги или слоем фторопластовой ленты. Вторичная обмотка содержит 5 тысяч витков провода ПЭЛШО-0,12, намотанных виток к витку (длина намотки 70 мм). Каждый слой провода вторичной обмотки отделяется от последующего одним витком фторопластовой ленты или двумя витками конденсаторной бумаги. Готовый трансформатор пропитывается парафином (допускается бакелитовый лак, а также клей БФ-2 или БФ-4). Умножитель на напряжение 18...22 кВ лучше подобрать готовый.
В качестве материала для проволочного электрода подойдет проволока из нихрома, никелина, константана или другого сплава с высоким удельным сопротивлением. Провода электрода располагают по периметру помещения. Разрешается натяжение одинарного электрода по диагонали или посередине потолка, но в этом случае эффективность генератора уменьшается примерно на треть.
При подвеске проволочного электрода в комнате следует соблюдать определенные требования. Так, расстояние провода от стен должно быть более 300 мм; от потолка — более 500 мм; между проводами — более 2500 мм. Высота проводов от пола — 2500 м. При нарушении этих требований уменьшается число генерируемых аэроионов и ухудшается равномерность их распределения в помещении.
Крепление проводов в углах осуществляется при помощи отрезка лески с металлической шайбой на конце (рис. 4). Таким образом, провода, прикрученные к одной шайбе, не могут не замкнуться, то есть образуют единый контур. Свободный конец каждой лески крепится к стене. Для стандартных жилых комнат обычно хватает четырех растяжек. На проволочном электроде нежелательно образование узелков; легкое провисание на эффективность генератора не влияет.

Монтаж высоковольтного выпрямителя производится на плате из текстолита или гетинакса толщиной 2 мм; корпус выпрямителя вырезается из листового металла толщиной 1...1,5 мм. Выпрямитель
подвешивается на стену на такой же высоте, что и провод. Ограничительный резистор и проволочный электрод соединяются отрезком высоковольтного провода длиной 150...250 мм (высоковольтный и электродный провода соединяют, наматывая на них несколько витков медного провода ПЭВ-0,2 с удаленной изоляцией).
Концентрация отрицательных ионов в зоне дыхания у данного генератора достигает 800 000 ионов/см3. Для контроля за работой генератора на электродном проводе крепят ленточку из папиросной бумаги (как и в случае «люстры Чижевского»).
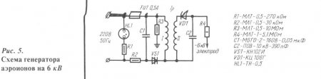
Еще проще в изготовлении генератор отрицательных аэроионов, схема которого показана на рис. 5. Сборка его аналогична генератору, приведенному на рис. 3, с той лишь разницей, что число витков во вторичной обмотке трансформатора при самостоятельном его изготовлении составляет 2000 витков. Концентрация ионов данного генератора 300 000 ионов/см3.
В помещениях, где работают генераторы отрицательных аэроионов, не рекомендуется курение и уборка при помощи пылесоса. На это время генератор нужно выключить. Включают же его только после проветривания. Устройство безопасно в эксплуатации, так как ток в электродах составляет несколько десятков микроампер, так что прикосновение к электроду вызывает лишь ощущение легкого булавочного укола.
Один раз в месяц (при отключенном питании!) рекомендуется производить протирку проволочных электродов и корпуса прибора.
Очень интересные данные по использованию генератора аэроионов в тепличном хозяйстве получил американский ученый М. Френц. Проволочный электрод подвешивали под потолком теплицы, в грядку укладывали стальную пластину 20x20 мм, к которой подсоединяли корпус прибора. По данным исследователя, урожайность помидоров и огурцов при использовании генератора повысилась на 40...60 %. Необходимо заметить, что для повторения данного опыта необходимо надежно защитить элементы генератора от влаги. Это удается сделать путем заливки его корпуса герметиком или эпоксидной смолой. Перед заливкой тщательно пропаивают все соединения.
Литература:
Генкин В.И., Митюшин Ю.Б. Электроника в сельском хозяйстве. — М.: Знание, 1981.
Лившиц М.Н. Аэронификация: практическое применение. — М.: Стройиздат, 1990.
Улащик B.C. Домашняя физиотерапия. — Минск, 1993.

