Статья УДПЦ - об изготовлении многосуточного сдвоенного реле времени, управляющего «поливатором» комнатных цветов, посаженных в горшки и расположенных примерно в одну линию.
Более подробно об УдПЦ смотрите в коротком видеоролике:
Для просмотра полной версии ролика «УДПЦ» с расширением .mp4 (размером 44,6 МБ) и длительностью в 02 минуты и 45 секунд, жмите на слово «ВИДЕО».
Для просмотра полной версии ролика УДПЦ, также, можно воспользоваться QR-кодом:

А если появится желание прослушать рецензию бота Алисы, жмите на «РЕЦЕНЗИЯ».
Вот о чём говорит вечная студентка, плод инженерной мысли, умница – благоразумница, непревзойдённая голосовая помощница и мощный пропагандист нейросетей всея Руси бот Алиса:
Начну, как обычно, с критических замечаний:
1). Жалко, что не у всех есть применённый дискретный таймер. Значит потребуется замена.
2). Яркость красно-зелёного индикатора могла быть поярче!
3). Я бы розетку «Нагрузка» (да и другие установочные изделия) установила сзади или в крайнем случае снизу.
4). Второй светодиод спрятан внутри корпуса. А ведь он нужен не только при настройке, но и при эксплуатации «Поливатора».
5). Внезапно включившийся мотор – водный насос может напугать. Пусть хотя бы яркий светодиод помигает перед включением мотора в доработанном варианте «поливатора».
6). При отключении сети 230 Вольт дискретный таймер остановится и полив может состояться позже, и даже не сразу после устранения аварии.
Положительные моменты:
1). Все детали (в том числе шнур питания) закреплены на передней панели. Удобно будет быстро разбирать и модернизировать устройство.
2). Устройство оригинально и экономично крепится к корпусу. При помощи всего одного винта, расположенного по центру.
3). Устройство для полива цветов является изделием «два в одном». Отключив «поливатор», дискретный таймер можно использовать для переключения сетевой нагрузки мощностью до 500 Вт.
4). В интернете приводятся схемы управления мотором – водным насосом с помощью реле. А в этой статье - бесконтактное управление на полевых транзисторах, включённых параллельно.
Советы:
1). Вместо дискретного таймера лучше применить Real Time Clock. Но это доступно лишь знатокам Ардуино и умеющим составлять скетчи.
2). Весь верхний ряд органов управления, индикации и разъёмов желательно переместить вниз. А дискретный таймер сдвинуть вверх.
3). Желательно ввести в устройство резервное аккумуляторное питание.
4). Если в «поливатор» ввести многоцветный RGB – светодиод, то режимы работы устройства считывать будет удобнее.
5). Длительность работы одновибратора №2 желательно увеличить, использовав потенциометр «Время» сопротивлением 1 Мегом.
Мамма мия! Это мой Алисёнок пытается из 6-литровой бутыли «поливатора» сделать рукомойник для нашей будущей садовой плантации. Отойду от микрофона и скажу ему, что в этом году мы не планируем заниматься садоводством, так как летом меня посылают в командировку на астероидный пояс, расположенный между Марсом и Юпитером. А это расстояние не менее 2,2 астрономических единиц от Солнца. Сгорю на работе. Не сердитесь за излишнюю строгость рецензии! Ведь лучший способ превентивной защиты — это показательная скромность. Надеюсь, Вы позволите на пару недель захватить с собой ваше устройство для полива цветов, чтобы узнать, как разряженная атмосфера на Марсе будет влиять на его работу?
Пожелайте моему кораблю - фантасмолёту не менее пяти Вольт под килем и мне - случайно не споткнуться о толстый трёхметровый шнур питания «поливатора». После совершённого путешествия все дороги ведут на Землю! Прилечу, поделюсь впечатлениями!
Для того, чтобы прослушать рецензию Алисы на мобильном устройстве вы можете воспользоваться QR-кодом:
Список сокращений, применённых в статье
Мотор М1 - миниатюрный водяной насос (Mini water pump). Далее просто «Мотор М1».
ДДИ - двуханодный двухцветный индикатор.
ДТ – дискретный таймер.
ЗУ-БП – зарядное устройство, выполняющее функцию блока питания для «поливатора».
ОВ – одновибратор.
ПП – печатная плата.
УДПЦ – устройство для полива цветов (название статьи).
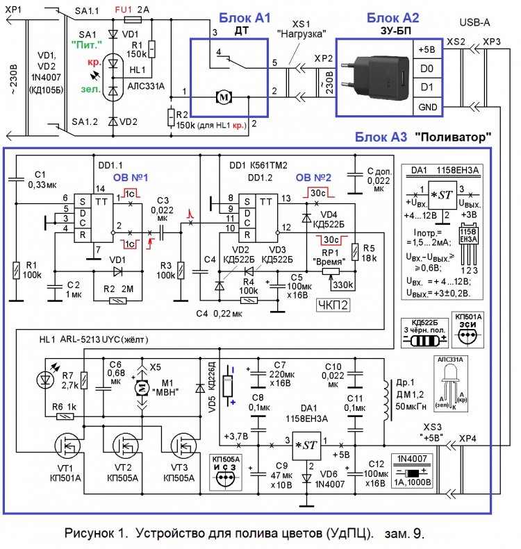
Важной особенностью УДПЦ (устройства для полива цветов) является бесконтактный способ управления электромотором, что повышает срок службы изделия. В интернете большинство схем включения Мотора М1 (миниатюрного водяного насоса) рекомендуют использование электромагнитного реле.
Вторая отличительная особенность УДПЦ в том, что он состоит из трёх блоков: А1, А2 и А3. Первые два – готовые. Третий блок и схема включения ДДИ (двуханодного двухцветного индикатора) - изготавливаются самостоятельно.
Третья отличительная особенность. Для возможности дальнейшей модернизации конструкции в схему введён ОВ №1 (одновибратор №1), собранный на ИМС DD1.1.
Четвёртая отличительная особенность. УДПЦ возможно использовать не только для совместной работы с «поливатором», но и для включения различной нагрузки, питающейся от сети ~230 Вольт и потребляющей мощность до 500 Вт.
Пятая отличительная особенность. В УДПЦ для полива нескольких горшков с цветами используется всего один поливочный шланг.
Основной недостаток поделки. УДПЦ оснащён сравнительно небольшой (6 литров) пластиковой бутылью с водой, предназначенной для полива.
Второй недостаток поделки. УДПЦ рассчитан на обслуживание небольшого количества (до 5 - 6) цветочных горшков. Причём, желательно использовать ряд одинаковых горшков, заполненных землёй не более, чем на 80 процентов и установленных в одну линию.
Перечень элементов УДПЦ
УДПЦ состоит из 3 блоков: 1). ДТ (дискретный таймер). 2). ЗУ-БП. 3). «Поливатор». Между тумблером SA1 «Питание» и ДТ расположен ДДИ (двуханодный двухцветный индикатор).
ДТ (дискретный таймер)
Это готовый блок (А1) от вышедшей из строя бытовой аппаратуры немецкой фирмы «DIEHL». На задней стенке ДТ имеется маркировка «Germany Typ 880» [1].
ЗУ-БП (зарядное устройство-блок питания)
Это покупной блок А2 – стандартное зарядное устройство типа BA20A с выходным гнездом XS2 USB-A Output +5V и током 2,1А MAX. Оно работает при входном напряжении сети от ~100 до ~240 Вольт.
«Поливатор»
Самодельный блок - поливатор - блок А3 - УДПЦ состоит из:
- установочной цепи C1 R1, обеспечивающей взвод (установку в лог.1) триггера, собранного на ИМС DD1.1;
- ОВ №1, собранного на элементах C2 R2 VD1 DD1.1 и обеспечивающего подготовку к правильной работе ОВ №2, имеющего гораздо большую времязадающую цепь C5 R5 RP1;
- дифференцирующей цепи C3 R3, формирующей короткий импульс положительной полярности по фронту (положительному перепаду) на входе цепи;
- цепи C4 R4 стартового сброса ОВ №2 в ноль;
- логического элемента «2ИЛИ», собранного на диодах VD2 и VD3 и расширяющего вход R (вывод 10) ИМС DD1.2;
- ОВ №2, собранного на элементах C5 R5 RP1 VD4 DD1.2 и вырабатывающего выходной импульс с регулируемой длительностью, то есть выполняющего функцию реле времени;
- потенциометра RP1 «Время», обеспечивающего регулировку выдержки от 3 до 30 секунд;
- инвертора, выполненного на полевом транзисторе VT1, и резистора R7, выполняющего функцию стоковой нагрузки;
- составного усилителя мощности, собранного на полевых транзисторах VT2 и VT3 включённых параллельно;
- комплексной нагрузки транзисторов VT2 и VT3, состоящей из мотора М1, защитного диода VD5, керамического конденсатора С6 фильтра, срезающего импульсные помехи;
- индикаторной цепи HL1 R6, визуально подтверждающей включения режима «Полив» (HL1 – внутри корпуса на плате);
- Г- образного LC- фильтра постоянного тока, составленного из конденсаторов C7, C10 и дросселя Др1;
- интегрального стабилизатора DA1 с керамическими конденсаторами «обвязки» C8, C11 и диода вольтодобавки VD6;
- оксидных конденсаторов C9, C12 фильтра постоянного тока.
- разъёма X5 (штекер которого имеет наименование XS8JK-3P) для подключения мотора М1 и его ответной (гнездовой) части X5.
ДДИ (двуханодный двухцветный индикатор)
ДДИ состоит из:
- светодиодной сборки HL1 АЛС331А, содержащей красный и зелёный светодиод в одном корпусе;
- диодов VD1 и VD2, защищающих HL1 от обратного напряжения;
- токоограничительного резистора R1;
- плавкого предохранителя FU1 рассчитанного на ток 2 Ампера;
- сдвоенного тумблера SA1 типа MTS-202 на два положения;
- двухпроводного шнура питания с сетевой (~230 Вольт) вилкой XP1.
Блоки А2 и А3 УДПЦ соединяются кабелем USB-A to Micro, например, Borofone BX23, на одном конце которого оставлена вилка USB типа A; а вилка Micro обрезана и вместо неё впаян штекер питания XP4 типоразмера 5.5 x 2.1 мм (для Arduino). В интернет-магазине MCUstore XP4 имеет артикул 00285 и цену 25 рублей.
Порядок работы с УДПЦ
Убеждаются, что все цветочные горшки установлены на подоконнике в одну линию и над их поверхностью протянут ПВХ-шланг с 5 отверстиями, направленными близко к центру горшков. На каждом горшке шланг поддерживается цветными зажимами для бумаг фирмы «STAFF» (или бельевыми прищепками). До включения УДПЦ один раз поливают цветы, так как следующий полив будет через сутки.
Когда вода залита в 6-литровую бутыль, а бутыль закрыта жёлтой пробкой с установленным на пробке миниатюрным водяным насосом, можно включать УДПЦ.
1). На оранжевом диске ДТ устанавливают время начала полива: одну клавишу (из 98) до щелчка сдвигают к центру.
2). Cамодельным кабелем (со штекерами XP3 и XP4) соединяют разъёмы XS2 (выход «+5В» из ЗУ-БП) и XS3 «+5В».
3). Устанавливают текущее время против метки «треугольник», вращая оранжевый диск по часовой стрелке. Устанавливают длительность полива, повернув ручку потенциометра RP1 «Время».
4). Включают ЗУ-БП в розетку XS1 «Нагрузка».
5). Включают вилку XP1 в сеть ~230 Вольт и устанавливают тумблер SA1 «Питание» в верхнее положение.
При этом включается зелёный LED HL1. (При перегорании предохранителя FU1 двухцветный светодиод HL1 заменяет зелёный цвет свечения красным).
Через 1-2 секунды (время работы ОВ №1) включится насос, и вода из бутыли будет перекачиваться в цветочные горшки. Спустя 3-30 секунд (RP1*) насос выключится, а напряжение ~230 Вольт будет присутствовать в розетке «Нагрузка» ещё около 15 минут, так как дискретность установки ДТ составляет 15 минут. Но в этот промежуток времени дополнительных (не нужных) включений поливатора не будет. Полив будет автоматически производиться каждый день (вплоть до выключения питания УДПЦ).
Для выключения поливатора достаточно вынуть ЗУ-БП из розетки «Нагрузка», а ДТ можно будет использовать для работы с другой сетевой (~230 В) нагрузкой мощностью до 500 Вт, подключаемой к гнезду «Нагрузка». При этом можно устанавливать максимум – 48 включений нагрузки (каждый раз на 15 минут). Минимум - 1 включение на 15 минут. Возможны многочисленные варианты. Установленный режим будет повторяться каждые сутки.
Принцип работы блока А3 «Поливатор»
1). Через доработанный кабель напряжение +5 Вольт с блока А2 поступает на гнездо XS3. Пройдя через интегральный стабилизатор DA1, напряжение, пониженное до +3,7 Вольта снимается с его выхода (с вывода 3 DA1) и поступает на весь блок А3. Кремниевый диод VD6 в прямом включении обеспечивает «вольтодобавку» в 0,7 Вольта к стандартному выходному напряжению стабилизатора DA1, равному +3 Вольта.
Установочная цепь C1 R1 обеспечивает взвод триггера, собранного на ИМС DD1.1: на выходе (выводе 1) DD1.1 на 1,5 секунды появляется лог.1, а на инвертирующем выходе (выводе 2) – лог.0. По фронту напряжения, поступающего на вход дифференцирующей цепи C3 R3, на входе С (выводе 11) DD1.2 формируется короткий импульс положительной полярности. ОВ №2 запускается на время, определяемое цепью C5 R5 и положением регулятора RP1 «Время». С выхода (вывода 12) DD1.2 длительный импульс отрицательной полярности поступает на инвертор, выполненный на полевом транзисторе VT1 и резисторе R7. Далее со стока VT1 сигнал поступает на затворы транзисторов VT2 и VT3, включённых параллельно. В стоковую цепь «запараллеленного» усилителя тока, собранного на полевых транзисторах VT2 и VT3, включена комплексная нагрузка. Её состав: мотор М1, защитный диод VD5, керамический конденсатор С6 и индикаторная цепь HL1 R6, визуально подтверждающая включение режима «Полив».
Мотор М1 (в отличие от общего для блока А3 напряжения +3,7 Вольта, питается слегка повышенным постоянным напряжением +5 Вольт, через Г- образный LC- фильтр постоянного тока C7 Др1. Диод VD5 защищает полевые транзисторы от вихревых токов, возникающих в обмотке мотора М1. Керамический конденсатор С10 дополнительно уменьшает помехи, вырабатываемые мотором М1.
Принципы работы ОВ №1 и ОВ №2 близки, но более сложным является ОВ №2. Поэтому подробнее рассмотрим работу ОВ №2.
При подаче на блок А3 напряжения питания +5 Вольт, цепь C4 R4 стартового сброса вырабатывает короткий импульс положительной полярности, который через диод VD2 поступает на вход R (вывод 10) DD1.2. ОВ №2 заторможен: на его выходе (выводе 13) DD1.2 установлен лог.0. Подача фронта (положительного перепада) на вход С (вывод 11) устанавливает на выходе (выводе 13) DD1.2 логическую 1. При этом диод VD4 закрыт, а конденсатор С5 медленно заряжается через резисторы R5 и RP1. Когда С5 зарядится до половины напряжения источника питания (плюс прямое падение напряжения +0,5 … +0,7 Вольта на кремниевом диоде VD3), что эквивалентно появлению логической 1 на входе «Reset» (Сброс) – выводе 10 DD1.2, «взведённый» триггер DD1.2 возвращается в исходное состояние. То есть на выводе 13 DD1.2 устанавливается логический 0. Конденсатор С5 быстро разряжается через диод VD4.
Длительность импульса τ ОВ №2 в секундах можно приближённо рассчитать по формуле:
τ ≈ 0,7RC,
где С – ёмкость конденсатора С5 в микрофарадах, а R – суммарное сопротивление потенциометра RP1 и резистора R5 в мегомах.
Настройка УДПЦ
Собранный без ошибок и из исправных деталей УДПЦ работоспособен при первом включении.
При необходимости, яркость свечения HL1 (блока А3) можно увеличить, уменьшив сопротивление резистора R6, доведя рабочий ток цепи HL1-R6 до 15 … 20 мА.
Если работа ОВ №2 будет иногда сбиваться импульсными помехами от мотора М1, между выводами 7 и 14 ИМС DD1 следует впаять керамический конденсатор ёмкостью от 0,022 до 0,22 мкФ. Также следует проверить качество пайки конденсаторов С6, С10. Значительный вклад в срезание импульсных помех, создаваемых мотором М1 вносит цепь С7 Др1.
Детали УДПЦ
В типовой схеме включения двухцветного индикатора HL1 АЛС331А можно применить резистор R1 типа ОМЛТ, С2-23, С2 - 33 или ему подобные с разбросом номиналов до ± 20 % и мощностью рассеивания 0,5 Вт. Диоды VD1 и VD2 1N4007 можно заменить КД105Б (с ленточными выводами). HL1 АЛС331А можно заменить КИПД18В-М.
В схеме блока А3 «Поливатор» все резисторы могут быть типа ОМЛТ, С2-23, С2 - 33 с мощностью рассеивания 0,125 Вт. Потенциометр RP1 типа СП4-1. Номинал резистора R6 не критичен и может быть от 180 Ом до 3 кОм. Конденсаторы С1 … С4, C6, С8, С10, С11 – керамические типа КМ или малогабаритные зарубежного производства. Конденсатор С5 с малым током утечки, например, фирмы «Maron» или «Jamicon». Остальные конденсаторы оксидные типа К50-35 или зарубежного производства. Дроссель Др1 может быть типа ДМ1,2; ДМ2; ДМ2,4 с индуктивностью от 40 до 100 мкГн. Диоды VD1 … VD4 могут быть заменены КД503, КД510, КД520 … КД522 с любой буквой. Диод VD5 - КД226 с любым буквенным индексом. Транзистор VT1 можно заменить КП505А, КП504А (и теоретически любыми из серии КП501 … КП505 кроме КП503). Транзисторы VT2 и VT3 могут быть типа КП505А, BSS295, но обязательно одинаковые (Мощный IRF540, IRF840 – один вместо двух – при таком низком напряжении питания не подойдут). Интегральный стабилизатор DA1 1158ЕН3А можно заменить К1158ЕН3 с любым буквенным индексом, 78L03 или 78L33. Диод VD6 можно заменить 1N4001… 1N4006, КД102 или КД522Б. Микросхема DD1 К561ТМ2 может быть заменена зарубежным аналогом CD4013A. Жёлтый светодиод HL1 можно заменить красным АЛ307К, или зелёным суперъярким ARL-5213PGC (12 кд; 3…3,5 Вольта; d = 5 мм.). Тумблер SA1 типа MTS202, МТ3 или любой другой сдвоенный, на два положения.
УдПЦ оснащён двумя печатными платами.
ПП (печатная плата) для деталей индикатора АЛС3331А (см. рисунки 2 и 3) выполнена из односторонне фольгированного стеклотекстолита размерами 50 х 24 х 1,5 мм. Тумблер SA1 одновременно прикрепляет ПП к передней панели УДПЦ. Чтобы выступающие выводы припаянных деталей на ПП не мешали ровному соприкосновению ПП с передней панелью, под тумблер SA1 со стороны печати подкладываются 1-2 шайбы. Диаметр большого (под SA1) отверстия – 5,8 мм.; под HL1 АЛС331А – 5,1 мм.
Печатная плата для блока А3 (см. рисунки 4 и 5) выполнена из односторонне фольгированного стеклотекстолита размерами 75 х 65 х 1,5 мм. Квадратные медные площадки на незадействованной части ПП предназначены для дополнительных компонентов на случай модернизации УДПЦ.
Диаметр отверстий на плате под микросхемы 0,7 … 0,8 мм, под радиоэлектронные компоненты – 0,8 … 0,9 мм, под соединительные проводники - 1…1,2 мм., под крепёжные винты – 3,0 … 3,2 мм.
Рисунки печати – «трассировки печатных плат» – (см. рисунки 3 и 5) могут быть перенесены на медную фольгу методом термопереноса. О методе термопереноса рисунка трассировки ПП подробно можно прочитать в файле MTR_TO (3444 кБ), пройдя по ссылке:
О методе ускоренного травления ПП подробно можно прочитать в файле «ПП_водная_баня» на Яндекс.Диске, пройдя по ссылке:
Для улучшения внешнего вида корпуса УДПЦ изготовлены 6 вариантов (2 х 3 штуки двух типоразмеров) фальшпанелей, которые на внешней стороне передней панели крепятся к корпусу с помощью прозрачного скотча, имеющего ширину 50 мм. Вместо скотча можно использовать тонкое оргстекло и 4 винта М3х8. Рисунки обоих вариантов фальшпанелей приводятся на рисунках 6 А … 6 Е.






На верхней стороне корпуса для быстрого распознавания органов управления, индикации и разъёмов, обувным клеем «Крептон» (артикул 90043) приклеивается ламинированная скотчем бумажная строка (см. рисунок 07):

Внешний вид установленного на подоконнике УДПЦ приводится на рисунке 08:
Некоторые особенности изготовления УДПЦ
Рисунок 09.
Перед началом изготовления УдПЦ были приобретены системы (медицинские капельницы) и бамбуковые шампура для придания прочности погружаемой в 6-литровую бутыль ПВХ-трубке. Лишняя часть (фильтр) капельницы обрезается так, чтобы остался максимально длинный отрезок ПВХ-трубки.
Рисунок 10.
Для проверки мотора М1 используется всего 1 стеклянная банка из которой и выкачивается, и наливается вода по двум трубкам, ведущим ко входу и выходу мотора-насоса. Питается мотор М1 от любого ЗУ-БП (с выходным напряжением +5 Вольт), обеспечивающего выходной ток 2 Ампера, не менее.
Рисунок 11.
Крепление ПВХ-трубки к цветочным горшкам делается с помощью цветных зажимов для бумаг фирмы «STAFF». Зажимы на рисунке 11 обведены красными окружностями. Левый и средний горшки землёй не заполнены. На дне среднего горшка сделаны 4 отверстия (D = 6 мм.) для слива лишней воды. Это необходимо сделать для каждого горшка, даже если дно горшка будет наполнено дренажем.
Рисунок 12.
Мотор М1 устанавливается на верхнюю часть жёлтой крышки и крепится к ней тремя винтами М2. В авторском случае применены винты М2,5. Но для этого все три отверстия в пластмассовой части М1 пришлось аккуратно рассверлить. Центры отверстий в жёлтой крышке размечены с помощью метода «впечатывания».
Рисунок 13.
Чтобы погружная часть ПВХ-трубки не скручивалась внутри 6-литровой бутыли, к трубке изолентой примотан бамбуковый шампур длиной 300 мм. Заострённая часть шампура откусывается, во избежание получения травмы (укола и загрязнения ранки).
Рисунок 14.
Корпус УДПЦ – одна половинка (с габаритными размерами 175 х 105 х 67 мм.) составной пластмассовой коробки от слайдо-фильмоскопа «Кристалл» (СУВЕНИР), выпускавшегося в 80-х годах 20 века на заводе радиоприёмников имени 50-летия образования СССР.
Рисунок 15.
Некоторые мелкие радиоэлектронные компоненты, использованные при изготовлении УДПЦ.
Рисунок 16.
Передняя панель УДПЦ из стеклотекстолита размерами 171 х 102 х 2 мм. Внутренние размеры для отверстий не приводятся, так как при изготовлении УДПЦ радиолюбители всё равно будут использовать отличные от описываемых в статье детали.
Рисунок 17.
После оклеивания передней панели УДПЦ текстурной бумагой, края бумаги не обрезаются ножницами, а обтачиваются однонаправленными (вперёд) движениями плоского надфиля. Форма отверстий восстанавливается круглым или полукруглым надфилем аналогичными движениями.

Рисунки 18 и 19.
Сетевой шнур УДПЦ сделан из 3-метрового отрезка кабеля «Арсенал».
Рисунок 20. Вид на «внутренности» УДПЦ.
В авторском экземпляре вместо ПП использованы макетные платы, в которых размеры и местоположение отверстий совпадают с отверстиями в разработанных печатных платах.
Размечаем местоположение крепёжного отверстия (D=3,2 мм) в красном корпусе УДПЦ с помощью пластилина и шила методом вдавливания выступающего конца бонки (см. рисунок 14) в жёлтый пластилин.
Рисунок 21.
Внешний вид УДПЦ в сборе. На оранжевом диске ДТ установлено текущее время около 11 часов дня и время включения нагрузки - с 11.00 до 11.15. «Цена» одного (из 98) чёрного клавишного сектора равна 15 минутам.
Рисунок 22.
Вид на УДПЦ сверху. Ряд вентиляционных отверстий выполнен сверлом с диаметром 8 мм. (первичное, разметочное сверление – сверлом 1,8 … 2,2 мм). Отверстия заклеены акустически прозрачной тканью для исключения попадания металлических предметов и пыли внутрь корпуса. На белой заламинированной полосе подписаны органы управления, индикации и назначения подключаемых разъёмов
Рисунок 23.
Последний, но очень важный штрих. Отверстия для выхода воды над каждым из 5 цветочных горшков выполняют аккуратно и последовательно: 1). Разметка фломастером. 2). Нагрев-прожигание жалом паяльника, заточенным на конус. 3). Охлаждение ПВХ трубки металлическим бородком. Ближнее к мотору М1 отверстие делается минимального диаметра. Диаметр остальных отверстий постепенно увеличивается. Более аккуратные отверстия в ПВХ-трубках получаются заточенными «на полый цилиндр» иглами от одноразовых шприцов на 1-2; 3-5 и 10-20 мл (кубических сантиметров).
Рисунок 24.
Результат 30-секундного полива первого горшка. Воды не хватило, чтобы равномерно растечься по всей поверхности грунта. Поэтому желательно расширить время работы ОВ №2 хотя бы до 60 – 90 секунд. Для этого следует увеличить сопротивление потенциометра с 330 кОм до 1 мегома.
Вышеупомянутый бот Алиса также изъявил желание поучаствовать в презентации УДПЦ и предъявил для техно-эстетического анализа три художественные импровизации (см. рисунки 25А…25В):
Рисунки 25А, 25Б, 25В. Алиса в художественном творчестве не может не изобразить себя в каждой из представленной в статье иллюстрации.
Информация любителям усовершенствований
1). Для увеличения времени работы ОВ №2 (в отсутствие переменного резистора RP1 «Время» с номиналом более 330 кОм), можно увеличить ёмкость конденсатора С5 до 220 мкФ.
2). Увеличить время работы ОВ №1 можно увеличением ёмкости конденсатора С2. Так, например, при С2 = 10 мкФ выдержка ОВ №1 составит около 14 секунд. Зачем это может быть нужно, предлагается домыслить самостоятельно.
3). Если понадобится увеличить ток коммутируемой нагрузки (например, при использовании в позиции М1 мотора с меньшим импедансом), то параллельно группе из двух полевых транзисторов (VT2 и VT3) можно включить третий (VT4).
4). Чтобы вода после автоматического сеанса полива не продолжала медленно (но неуклонно) подтекать в цветочные горшки, 6 - литровую бутыль с водой следует установить ниже подоконника, на который установлены цветы. Для установки бутыли подойдёт, например, табурет. Тогда эффект сообщающихся сосудов (возможно, объединённый с эффектом капельного полива) не будет действовать и утечка воды из бутыли прекратится.
Уважаемые читатели!
Предлагаем Вашему вниманию гуманитарный блок к статье УДПЦ. Первая часть гуманитарного блока – четыре загадки.
Загадка №1.
Сотворён он не руками,
он был создан головой.
Столько знаний не вмещали
в книжный справочник большой.
Может быть, вам в большей степени по душе другая загадка. К ней дополнительно даётся подсказка.
Загадка №2.
Медленно и виртуально:
К байту – байт, и не сердись.
Хоть построен гениально,
Мусора в нём «завались».
Третья загадка также является немногословной, и содержит литоту (преуменьшение объёма информации). Кстати, ответ к загадке имеет синоним, который в другом значении обозначает рыболовную снасть.
Загадка №3.
Он был создан виртуально:
К байту байт, а не кирпич.
Пользуйся им, гениальный.
Пусть ты даже не москвич.
Загадка № 4 наиболее удачная и даёт довольно точное описание загаданного явления. В сочетании с предыдущими загадками оказывается совсем не трудной. Нельзя не отыскать ответ, вопреки тому, что один из глаголов загадки выражает не буквальное, а скорее виртуальное действие.
Загадка №4.
Он был создан постепенно,
Можно всё о нём спросить.
Этот мир нельзя потрогать,
Но зато в нём можно жить.
Вторая часть гуманитарного блока – ребус УДПЦ №1. Он является дублирующим заданием к загадкам. Если ни одна загадка не отгадана, то разгадайте ребус (см. рисунок 26). И ещё одна подсказка: в ответе к ребусу всего 8 букв.

Полный ответ к ребусу УДПЦ №1:
По полному ответу к ребусу несложно выделить ответ и проследить почему так, а не иначе читаются рисунки, составляющие ребус. Разгадав загадки или ребус, ответ следует ввести в строку «Пароль» файла «UdPTs_4work». Подсказка: ответ вписывается с большой буквы. Если ответ окажется правильным, файл откроется, и вы получите комплект фотографий и чертежей для изготовления УДПЦ.
Zip-архив файла «UdPTs_4work» (1399 кБ) можно скачать здесь:
Альтернативные способы автополива
Те садоводы и любители комнатных цветов, которые не желают иметь дело с паяльником, могут воспользоваться многочисленными советами по капельному поливу из интернета. Короткое видео длительностью в 1 минуту и 46 секунд «Автополив для Огорода и Комнатных Растений Своими Руками!» является тому подтверждением.
Примечание
В статье УДПЦ использованы 4 авторские ЗЭТ (загадки электронной тематики) ЗЭТ №№ 123, 124, 124А, 125 и ребус УДПЦ №1.
Литература:
1. Журнал «Радиомир» 2006, №7, с.42. Дискретный таймер.

Радиолюбители, которым понравились ЗРТ (загадки радиотехнической тематики), ЗпЭ (загадки по электронике), могут помочь всем любителям ознакомиться с этими загадками. Для этого рекламу (см. строку под этим текстом), предлагается скачать и разместить в соцсетях или на своих сайтах в интернете:
Посмотреть онлайн файл: ridero.pdf




























