ИПС-1 модернизация.
Попался мне в руки раритет Советских времен ИПС-1
Источник питания ИПС-1 - удачное изделия советской промышленности.
Регулируемый 0-15В (2-15В данная модификация) источник с режимом ограничения тока в 1А, легко "разгоняемой" до 1,5 А. Малые размеры, высокая надежность.
Заводской ток срабатывания защиты до 1А, выходное напряжение 15В. Габаритная мощность установленного трансформатора ШЛ16х32 составляет 38ВА. Таким образом, конструкция данного блока имеет значительные резервы, реализация которых позволила значительно увеличить выходную мощность.
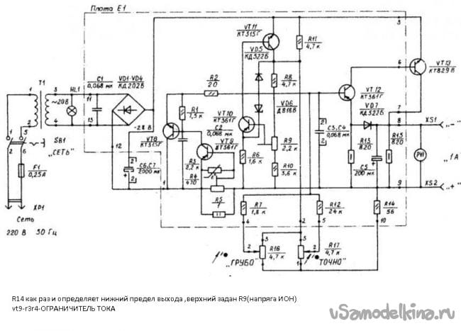
Схема:
Если демонтировать трансформатор, выпрямитель, 2 здоровых конденсатора и воткнём вместо всего этого зарядку от ноутбука, то запросто получим БП на двадцать вольт и пять ампер. Всё зависит от характеристик зарядки.
У меня под рукой был зарядник 19 В 4,76 А.
Демонтируем все лишнее:
Меняем конденсатор С5 – 16в 220 мФ на конденсатор 2200 мФ 25 в (что было)
Лампочку 26 В 0,12 А мощностью 3 Вт
Заменим на светодиод с автомагазина на 12 вольт (идет с ограничивающим резистором, не нужно расчеты производить).
Подключение светодиода производится через стабилизатор L7812, питание с выхода.
К нему же подключается кулер для охлаждения
Извлекаем блок питания зарядного устройства из корпуса
Подключаемся к сети от ИПС и выход с зарядного (вместо 2х демонтированных конденсаторов устанавливаем один 2200 мФ на 25 вольт) согласно схеме:
Собираем и регулируем
R14 определяет нижний предел выхода
Верхний предел задан R9
vt9-r3, r4-ОГРАНИЧИТЕЛЬ ТОКА.
Верхний предел в показаниях: 19,7 вольт
Нижний предел 0 вольт
Тестирую автомобильной фарной лампой Н4 на 24 вольта (под рукой другой нет…)
ИПС держит 2 ампера без проблем! Проверить пока больше не чем.
Осталось дождаться вольтметр амперметр из поднебесной и блок еще послужит!
Пришла мысль: Регулировку по току нужно вынести наружу, тогда и аккумуляторы 18650 заряжать можно.
Всем спасибо!
Становитесь автором сайта, публикуйте собственные статьи, описания самоделок с оплатой за текст. Подробнее здесь.



























