
Предлагается вариант изготовления устройства для зарядки Ni-Mh аккумуляторов. Изготовление данного устройства показано на примере использования в ручных бытовых приборах (аккумуляторные бритвы, триммеры, машинки для стрижки волос и т.д.), но диапазон использования ими не ограничен.
Предлагаемое зарядное устройство обеспечивает стабильный ток заряда, автоматическое отключение тока при достижении заданного напряжения на аккумуляторе и индикацию окончания процесса зарядки. Устройство получилось весьма простым по конструкции, удобным в эксплуатации и имеет минимальные настройки.
Необходимость в таком зарядном устройстве может возникнуть при неожиданном выходе из строя, встроенной в прибор, электронной платы управления. Например, после скачка напряжения в сети. Это иногда случается с китайской техникой, при их режиме строжайшей экономии ресурсов, а порой и по небрежности при сборке.
И вы оказываетесь перед фактом - лежит почти новая бритва, на вид все цело и ножи не изношены, а аккумулятор перестал заряжаться или прибор включить не можем. Обидно. Схему на микроконтроллере и SMD деталях самостоятельно восстановить не получится, также, как и осуществить замену электронной платы.
В этой ситуации, для запуска прибора в работу и замещения вышедшей из строя электронной платы управления, поможет предлагаемое зарядное устройство, изготовить которое самому возможно за короткое время. Дефицитных деталей и специальных микросхем не потребуется.
Схема Зарядного Устройства
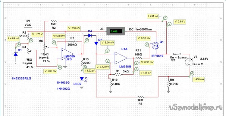
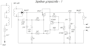
Соберем схему ЗУ, основанную на известном сдвоенном операционном усилителе (ОУ) LM358N.

В указанной микросхеме, в одном корпусе, располагаются два одинаковых ОУ имеющих общее питание.
На ОУ DA1.1 выполнен узел стабилизации тока в цепи заряда аккумуляторов (Bat1), где он включен по схеме неинвертирующего усилителя.
Собранный по этой схеме ОУ, в рабочем режиме стремится к состоянию, когда разность напряжений на его входах равна нулю. Это условие ОУ выполняет за счет изменения своего выходного напряжения. Если разность напряжений на выводах ((выв.3) – (выв.2)) будет положительная, то выходное напряжение на выводе 1 будет возрастать, если отрицательная - уменьшаться.
Напряжение на ограничительном резисторе R10 зависит от протекающего по нему тока. При изменении тока по любой причине, изменившееся напряжение с этого резистора подается на вывод 3 ОУ DA1.1. А изменение входного напряжения ведет к изменению выходного напряжения (см. выше).
Изменившееся выходное напряжение поступает на затвор (G) полевого транзистора VT1 и соответственно изменяет (корректирует) проходящий через транзистор ток, стабилизируя его.
На ОУ DA1.2 собран триггер Шмитта - компаратор с управляемой (изменением сопротивления R4) величиной гистерезиса, позволяющий четко переключить логическое состояние на выходе ОУ DA1.2 (выв.7), с низкого на высокое, при достижении установленного напряжения на заряжаемом аккумуляторе.
Для этого, в процессе заряда, сравнивается стабильное опорное напряжение со стабилитрона VD1 (на выв.6 DA1.2) и изменяющееся напряжение на аккумуляторе (через R3 и R2 на выв.5 DA1.2). Незначительное превышение напряжения на выводе 5 относительно вывода 6 переключит компаратор в состояние логической единицы на выходе DA1.2 (выв.7).
Резко увеличенное напряжение на выходе DA1.2, через диоды VD2 и VD3 поступает на неинвертирующий вход ОУ DA1.1 (выв.3), что ведет к резкому увеличению напряжения на выходе ОУ DA1.1 (выв.1) и соответственно на затворе (G) полевого транзистора VT1. При этом транзистор закрывается и зарядный ток прекращается.
Кроме того, при появлении логической единицы на выходе DA1.2 (выв.7), включится светодиод LED1, сигнализируя об окончании зарядки аккумулятора и его отключении, а также о достижении установленного напряжения на аккумуляторе.
Пороговое напряжение на аккумуляторе устанавливается с помощью потенциометра R2. Для этого в ЗУ можно установить аккумулятор, имеющий необходимое пороговое напряжение и потенциометром R2 настроить момент включения светодиода LED1. Или, в процессе зарядки аккумулятора, периодически отключать его и контролировать фактическое напряжение на нем. При достижении порогового настроить момент включения светодиода.
В качестве стабилизатора напряжения и термокомпенсатора применен стабистор КС107А. Номинальное напряжение стабилизации стабистора – 0,7 В при Iст = 10 мА.
Похожая схема зарядного устройства была обнаружена в инете, несколько доработана, в программе Multisim отработаны режимы работы устройства, номиналы комплектующих, диапазон настройки момента отключения устройства при заряде аккумулятора, величину гистерезиса для включения ЗУ на разряженном аккумуляторе.



Для работы устройства выбран полевой транзистор с р-каналом модели IRF 9610. Его плюсом, стало его наличие в домашних запасах и низкое напряжение отсечки, а минусом – высокое сопротивление в открытом состоянии (3 Ома), что потребовало повышения напряжения питания. Используя этот транзистор, при напряжении питания 5В номинальный зарядный ток ЗУ - 0,45А, при напряжении питания 6В – 1,0А.
Применение р-канального транзистора позволяет непосредственно контролировать напряжение на аккумуляторе, без учета влияния взаимодействующих деталей. Это повышает точность и четкость работы данного зарядного устройства.
Изготовление зарядного устройства
Прибор взятый для модернизации конструктивно заряжается в пассивной пластмассовой подставке. Подставка подключается к сети с помощью адаптера. Вся электрика и электроника располагается на плате в корпусе прибора.
Оставим там аккумуляторы и выключатель питания, лишние дорожки перережем.
Для монтажа деталей нового ЗУ воспользуемся свободным местом в штатной подставке. Конструктивно там расположены только входные и выходные контакты.
Полевой транзистор при увеличении зарядного тока начинает заметно нагреваться, поэтому установим его на медный радиатор. Для уменьшения влияния температуры на стабильность работы ЗУ, поместим радиатор в отдельный дальний сектор подставки. Для охлаждения радиатора, снизу и в боковых стенках отсека корпуса просверлим отверстия.


Схему зарядного устройства соберем на отрезке универсальной монтажной платы и установим ее в центральный отсек подставки. Габариты платы определим по внутренним размерам отсека. Оптимально расположим и установим крупные ведущие детали схемы – микросхему операционного усилителя, стабистор, потенциометр R2, ограничительный резистор R10 (изготовлен из шунта от старого амперметра).
На оставшемся свободном месте платы разместим остальные детали схемы ЗУ. Предварительно разместим и проверим на совместимость расположение всех узлов в корпусе (подставке) ЗУ.



Сборка зарядного устройства
Соберем и распаяем все узлы и детали зарядного устройства согласно приведенной выше схемы.
В цепи заряда аккумулятора установим амперметр, для контроля напряжения на аккумуляторе подключим к нему вольтметр (мультиметр).
Через адаптер подключим ЗУ к бытовой сети.
В процессе зарядки аккумуляторов проконтролируем зарядный ток, напряжение на аккумуляторе и его температуру, настроим момент включения светодиода.
При включении ЗУ в сеть загорается индикаторный светодиод – готовность ЗУ к работе.
При подключении к ЗУ нагрузки, заряжаемого аккумулятора, индикатор выключается – идет процесс зарядки.
Заряженный аккумулятор включает светодиод – цикл заряда окончен.
После отключения ЗУ, при не снятом аккумуляторе, через него может проходить небольшой ток, компенсирующий саморазряд. Его можно отрегулировать в пределах от 10 mA до 1 mkA подбором резисторов R6 и R7. Также возможна и регулировка зарядного тока.
При положительных результатах работы ЗУ соберем всю схему в корпусе подставки и можем эксплуатировать изготовленное зарядное устройство.









