Электролизер относительно небольшой мощности, здесь, предназначен для повышения температуры пламени настольных и ручных стеклодувных горелок в домашней мастерской. При этом гремучий газ подмешивается в обычную горючую смесь - пропан-воздушную или пары бензина в воздухе. Сжигание чистого гремучего газа в специальных микрогорелках позволяют получить небольшой высокотемпературный факел для работы с металлами, стеклом, керамикой – разогрев, резка, пайка, сварка. Все это расширяет возможности мастерской, а в стеклодувном смысле – является почти полной заменой баллонного кислорода для работы с тугоплавкими стеклами, что позволит не связываться с неудобным в доставке баллонным кислородом - в удаленную местность и в одиночку.
Электролизер - обычного, классического принципа действия и не претендует на волшебные параметры позволяющие задействовать его для отопления или питания ДВГ автомобиля. КПД прибора меньше 1.0 - энергии на получение горючего газа тратится больше чем получается при его сжигании.
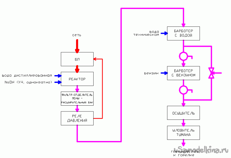
Структура прибора.
Электролизер для получения гремучего газа не является и весьма простым аппаратом превращающим воду в горючее - это сложный прибор требующий расходных материалов (ряд химикатов, электричество), внимания и регулярного обслуживания. Необходимо хорошо представлять процессы происходящие в электролизере, способы и средства для изменения параметров прибора. Кроме самого реактора - емкости с электродами разлагающими воду из электролита, электролизер должен быть снабжен рядом дополнительных аппаратов для очистки и осушения газа, обогащения его углеводородами (важно при сварке), блоком питания с автоматикой поддерживающей рабочий режим и устройствами безопасности (Рис. 2).
Электролизер стационарный, предназначен для многочасовой ежедневной работы и расположен близко к рабочему месту – в конструкции предусмотрены меры повышенной надежности и безопасности. Вместе с тем, прибор не содержит дорогих и дефицитных комплектующих и материалов, блочная конструкция аппарата позволяет гибко изменять конфигурацию аппарата и его мощность (производительность), легко обслуживать и ремонтировать прибор. Недостаток такого построения – большая масса и занимаемый объем аппарата, невозможность удобной транспортировки.
В целом, каждый из отдельных аппаратов прибора (Рис. 2, 3) может быть применен самостоятельно или в ином месте, заменен аналогом или в ряде случаев вовсе опущен. Словом – прибор позволяет задействовать конструкторские навыки, совершенствовать и модернизировать свои части.
Электролизер спроектирован универсальным, при его узкой специализации или пониженных требованиях к гремучему газу, от некоторых аппаратов можно отказаться или упростить их. В простейшей конфигурации может присутствовать только реактор с БП и защитный барботер с водой.
Гремучий газ имеет высокую скорость горения и большую энергию взрыва, обычные меры против «обратного удара», как например, защитные сетки в патрубках или медная «путанка» часто оказываются неэффективными, поэтому все части прибора и системы питания горелки (карбюратор для получения паров бензина) выполнены с избыточной прочностью, выдерживающие подрыв без аварии. Кроме того, в сосудах прибора, по возможности уменьшен объем свободного пространства занимаемый гремучим газом. Говоря о вероятном взрыве, нелишне напомнить и об опасности разбрызгивания горячей (реактор при работе нагревается) вполне концентрированной щелочи, в первую очередь для глаз. Поэтому части аппарата содержащие электролит, а это сам реактор и расширительный бак-фильтр щелочной пены, физически объединены в одну мощную сварную конструкцию и расположены в мастерской за надежной перегородкой.
Существенно уменьшает вероятность обратных ударов и автоматическое поддержание в электролизере избыточного давления около 0,4 Атм. Теоретически, давление было бы выгодно поддерживать более высоким, при этом снижается газонаполнение электролита, понижается его сопротивление и уменьшаются омические потери и нагрев реактора. Практически же, конструкцию следует рассчитывать как минимум на десятикратное повышение давления в случае подрыва и исходить из соображений прочности.
Электролит.
Электролизер работает на воде. Для повышения ее сопротивления и увеличения КПД прибора, в воду добавляют щелочь - NaOH или KOH. Концентрация этих веществ не одинакова, кроме того, едкий натр удобнее в эксплуатации - при потенциальных протечках электролита, высыхая он осыпается в виде соды, в отличие от КОН который превращается в расплывающийся на воздухе поташ. В приготовленный один раз электролит добавляют только расходующуюся воду. Полностью электролит заменяют раз в несколько лет - для удаления продуктов распада электродов и резинок-изоляторов.
Электролит в реакторе не обновляется годами расходуя только воду - чистую Н2О. Все примеси из воды и щелочи остаются внутри, постепенно сгущаясь до сверхконцентрированных агрессивных растворов которые интенсивно разрушают резину и электроды - вода должна быть хорошо дистиллированной, щелочь - химически чистой. Более того, присутствие в электролите катионов металлов (Pb, Sn, Zn, Fe, Cr, Mo) приводит к их выделению на катоде в виде осадка и резкому увеличению скорости коррозии электродов.
Материаловедение.
В среде горячей щелочи, при протекании значительных токов, распространенные сорта нержавеющей стали разрушаются быстрее обычной конструкционной Ст45 и стоят много дороже. Заграничные энтузиасты рекомендуют редкий и дорогой сорт нержавейки. Заводские электролизеры также строятся из обычной черной стали. Практика показывает, что при интенсивной эксплуатации, стойкость таких пластин-электродов вместе с прокладками из обычной неспециальной резины (например, транспортировочные кольца от газовых баллонов [2]) - около 10 лет. Весьма стойкие пластины получаются из чистого никеля (дорого) или при гальваническом никелировании железа.
Все части аппарата соприкасающиеся с электролитом (щелочью) её пеной или туманом, должны быть выполнены из черной стали. Алюминий и медные сплавы в такой среде быстро разрушаются.
Расчет реактора электролизера.
Точные громоздкие расчеты числа и размеров пластин–электродов [1], в практике домашней мастерской можно заменить приближенными но вполне действенными соотношениями. Они таковы:
– мощность рассеиваемую одной парой электродов не желательно принимать выше 22 Вт., при этом потери энергии на нагрев электролита и конструкций реактора умерены даже при длительной работе;
- практическое напряжение на одной паре пластин при котором идет электролиз воды – 1,8…2,4 В;
- для получения одного литра газа в минуту требуется БП с габаритной мощностью 150…200 Вт.; при этом, производительности 3,5 - 4 литра газа в минуту (БП ~750 Вт) достаточно для питания ювелирной микрогорелки;
Устройство прибора.

Рис. 3 Эскиз устройства электролизера. Части-аппараты прибора показаны условно, без соблюдения масштаба и точного конструктивного устройства.
Электролизер состоит из конструктивно отдельных узлов-аппаратов соединенных в единый прибор нетолстыми шлангами и/или электрическими линиями. Это реактор (Рис. 3, поз. 1), питающий его постоянным током блок (Рис. 3, поз. 2), аппарат объединяющий в себе бак для электролита и фильтр-гаситель щелочной пены (Рис.3, поз. 3), аппарат для пополнения реактора расходующейся при работе дистиллированной водой, без сброса давления в системе (Рис. 3, поз. 4), реле давления (Рис. 3, поз. 5), водяной затвор (Рис. 3, поз. 6), барботер для насыщения гремучего газа углеводородами (Рис. 3, поз. 7), осушитель гремучего газа (Рис. 3, поз. 8), фильтр-уловитель щелочного тумана (Рис. 3, поз. 9).
Реалии.
Свой электролизер я строю преимущественно из подножного материала, того, что удалось найти в подсобном хозяйстве и приспособить к делу. Некоторые относительно недорогие и необходимые части все таки придется приобрести. Отсюда ожидаемые невысокие параметры прибора. Главным образом - производительность. Тем не менее, я рассчитываю на получение, значительных размеров, высокотемпературного факела на горелке для любительского занятия стеклодувным делом. Мощность и производительность проектируемого прибора при возможности и необходимости, можно будет увеличить добавлением ячеек с электродами, при этом основные сложные и дорогие части электролизера будут использоваться без изменений. В этом смысле видится перспективным каскадное применение стандартных импульсных источников от системного блока ПК. Каждый такой источник может питать ячейку с комплектом электродов и изоляторов между ними.
Фото 4. Пакет пластин-электродов с резиновыми прокладками, суть - разрез реактора электролизера.
Продолжение следует.
Литература
1. Корж В.Н., Дыхно С.Л. – Обработка металлов водородно-кислородным пламенем. Киев, «Техника», 1985 г.
2. Бондаренко Ю.Н. Лабораторная технология. Изготовление газоразрядных источников света для лабораторных целей и многое другое.
Babay Mazay, январь, 2022 г.





