Всем доброго времени суток. Предлагаю вашему вниманию свой вариант изготовления вполне полнофункциональной ручной электрической мини-дрели для различных мелких работ.
Идея состояла в изготовлении достаточно полнофункциональной конструкции мини-дрели, основываясь на ранее сделанных проектах. А именно: конструкции крепления стандартных патронов для МФИ «Dremel» на вал диаметром 3мм, которая описана в ранее опубликованной статье, и регулируемого блока питания, который описан в предыдущей статье. При использовании исключительно имевшихся под рукой комплектующих и материалов. Ну и конечно минимальных трудозатратах, т.к. ранее изготовленные конструкции были проверены при практических работах.
В данной конструкции было использовано:
- Электродвигатель ДПМ-30-Н1-02, отечественного производства.
- Корпус и элементы конструкции от аккумуляторной отвертки «Bosch IXO V».
- Обрезок одностороннего фольгированного стеклотекстолита размерами 24х84х1,5мм.
- Красковый маркер.
Из инструментов использовалось:
- МФИ «Dremel» на стойке.
- Паяльник.
- Отвертка.
- Тиски.
- Напильник.
Просмотрев разные варианты, имевшихся под рукой корпусов, был выбран корпус от «Bosch IXO V», как наиболее подходящий, по размерам и конструктивным особенностям.
Электродвигатель ДПМ-30-Н1-02 очень удачно подходит к конструктивным особенностям данного корпуса. Особенно это касается заднего и переднего упоров.
При установке электродвигателя в корпус потребовалась минимальная «доработка» заднего упора, под шляпки винтов и укладки проводов «моторчика».
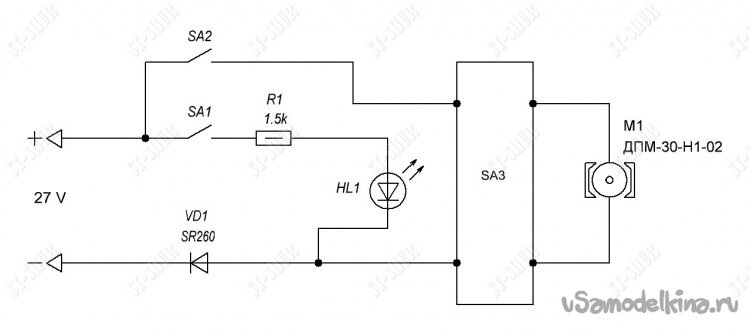
Далее по образцу размеров «родной, но безвременно скончавшейся» платы управления от «Bosch IXO V», была изготовлена платка для своего варианта конструкции, по простейшей принципиальной схеме.
Диод VD1 «приучает» подключать мини-дрель к БП с соблюдением полярности. Светодиод подсветки HL1 оставлен от комплектации корпуса. В качестве переключателя SA3 использован «родной» трех позиционный модуль переключения полярности на электродвигателе.

Для более надёжной фиксации электродвигателя, на его корпус было намотано немного изоленты и с обеих сторон установлены самоклеющиеся резиновые прокладки. Таким образом, получилась достаточная центровка «моторчика» (в корпусе) и обеспечен его хороший прижим элементами корпуса.
Очередность срабатывания переключателей SA1 и SA2 обеспечивается разной высотой выступов на пластиковой кнопке. Таким образом, сначала включается подсветка, а при дальнейшем нажиме и электродвигатель.

В результате получилась достаточно удачная укладка проводки. Провода нигде не пережимаются и не трутся о подвижные части. Провод для подключения к БП зафиксирован нейлоновой стяжкой.
Получившаяся щель между электромотором и корпусом вполне надежно закрывается «пыльником», который изготовлен из диска от игрушечного «диско-мёта».


В результате, в отличие от разнообразных «сверлилок» - типа моторчиков с патронами, получилась довольно полнофункциональная (по моему субъективному мнению) мини-дрель. Которая помимо удобства удержания в руке обеспечивает удобное переключение направления вращения, подсветку рабочей зоны и возможность регулировки оборотов (с помощью БП).
Характеристики использованного электродвигателя ДПМ-30-Н1-02 (заявленные производителем):
U ном – 27 B.
P ном - 2,67 Вт.
N ном - 2600 об/мин
М ном - 9,8 мН•м
М п - 19,6 мН•м
I ном - 0,3 А
I п - 1 А
К тому же, в отличие от родных моторчиков от «IXO», он практически не имеет продольного люфта вала и к нему подходят БП с относительно небольшим током (до 1А).
В результате стала образовываться своеобразная «коллекция» разнообразных «сверлилок», «точилок» и «резалок» изготовленных из деталей различных моделей «Bosch IXO» (конечно каждая со своими нюансами).
Если что-то в описании упущено, надеюсь, эти нюансы можно рассмотреть на представленных фото. Заранее прошу прощения за возможные ошибки и опечатки.
Если нужна дополнительная информация, пишите на почту, постараюсь обязательно ответить. Отзывы, идеи, предложения по улучшению (и возможному упрощению) конструкции и комментарии приветствуются.
Март 2023г.
Станислав Шурупкин.
Email: st-shur@mail.ru



























