Автономные светильники с инфракрасным датчиком движения прочно вошли в мою жизнь. Все началось с двух светильников в коридоре. Сейчас у меня пять таких светильников. Четыре из них были так или иначе модернизированы, а пятый дожил без существенных изменений до сегодняшнего дня. Но желание его доработать постоянно возникало.
Светильник до сих пор питается от батареек. Перевести его на аккумуляторы не составляет труда, вот только установлен он в таком месте, где его надобность очень редкая, в туалете. Батареек хватает на пару лет точно.
Основным мотивом его установки было, создание автономного освещение на чрезвычайно редкие случаи отключения электричества. Но, внезапно, светильник оказался востребован и в другое время. Оказывается, если во время ночного похода по малой нужде не включать основной яркий свет, а пользоваться светильником, то потом повтороно уснуть намного легче.
Проблема в том, что время работы светильника небольшое, всего 18 секунд отсутствия движения. Только спросонья, простите, прицелишься, гаснет свет. Приходится начинать шевелиться, на что датчик иногда не сразу срабатывает. Стоишь, как дурак в темноте, потаешь головой, руками, прицел сбивается.
Я уже делал модернизацию светильника в ванной. Ссылка.
Модернизация мне понравилась. Есть достаточно времени, чтобы, не оставаясь в полной темноте вновь включить светильник.
Займемся светильником другой конструкции. Разбираю светильник.
Снимаю плату.
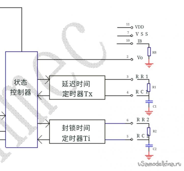
Основная микросхема управления TM2291. По ней есть информация в интернете.
Микросхема повышающего преобразователя 2180A. По ней не нашел информацию.
На обратной стороне по центру ИК датчик и датчик освещения. По углам четыре светодиода. Еще четыре были выпаяны много лет назад, чтобы снизить яркость светильника и плюсом экономить батарейки.
Подключаю плату к блоку питания, выставив на БП рабочее напряжение питания около 3 Вольт.
Все работает. Снижаю напряжение до 1 вольта. Повышающий преобразователь прекрасно работает, ток потребления вырастает примерно с 40 до 50 мА.
Ознакомился со схемой основной управляющей микросхемы светильника. Ножка 2 - выход на управление ключем.
Измеряю напряжение на выходной ножке 2.
Для управления дополнительным транзистором трех вольт более чем достаточно. Выбираю на плате место для отсоединения двух светодиодов, перерезаю резаком дорожку.
Дополнительная схема управления светодиодами очень простая. Она почти полностью повторяет схему из предыдущей модернизации, только здесь схема уже со всеми исправлениями.
Займемся подбором деталей. Лезем в коробочки-закрома.
Транзистор можно использовать любой маломощный, одно условие - большой коэффициент передачи по току. Я нашел вот такой BC337-40 с hFE=550. Этого более чем достаточно.
Остальные детали согласно схеме.
В светильнике применены не очень яркие белые светодиоды. Решил поменять их на другие, заодно снизить количество светодиодов до двух, если хватит яркости. Светодиоды на плате короткие и на проставках, так что при замене надо просто припаять новые светодиоды без проставок.
Заменил один светодиод. Пробую включить. Яркость нового значительно больше.
Вот только светит он узконаправленно. Исправляю это матированием корпуса светодиода.
Поменял второй светодиод. Остальные два выпаял.
Зачистил на плате минусовую дорожку. Припаиваю к ней эммитер транзистора.
Коллектор транзистора соединяю с минусовым контактом светодиода резистором 10 Ом. На схеме я указал 4,7 Ом, но начинал с 10. Устанавливаю конденсатор.
С выхода 2 микросхемы на плюс конденсатора последовательная цепочка резистор и диод.
Между плюсом конденсатора и базой транзистора резистор 270кОм. Можно было взять сопротивление больше. Но и так пяти секунд относительно яркого света более чем достаточно.
Проверка. Сначала загораются оба светодиода.
Через 18 секунд дальний светодиод гаснет. Все работает.
Показалось, что яркость одного плавно гаснущего светодиода будет не достаточной. Добавил еще один резистор 10 Ом. Все равно мало, поэтому ставлю еще один светодиод, предварительно выпаяв из платы ножку резистора. Впаял светодиод, одну ножку, куда припаяю обратно резистор, делаю немного длинее.
Заматовал поверхность третьего светодиода.
Вставляю плату в корпус. Проверка. Все работает.
Спустя 15-20 секунд:
Вроде все хорошо, но не дает покоя мысль, что светильник слишком быстро гаснет. Свечения 18 секунд явно не достаточно. Еще раз посмотрел схему и диаграмму работы микросхемы. На схеме две времязадающие цепочки. Разбираться где что не хочется, просто увеличу емкость одного из конденсаторов и проверю, но сюдя по диаграмме это тот, где указано Tx.
Проще всего напаять сверху еще один SMD конденсатор. Наборов SMD элементов я не покупал, как-то мало сейчас паяю, "спасибо" китайцам, которые практически прибили всеобщий интерес к радиолюбительству своими готовыми модулями. Нашел у себя первую попавшуюся неисправную плату от шестнадцатипортового свича. Выпаиваю первый попавшийся конденсатор, на фото лежит справа от платы.
Припаял к конденсатору пару проволочек, чтобы измерить емкость. Прибор показал 560пФ. Это мало. Выпаивать еще? Плюнул, достал из закрамов пленочный конденсатор на 10 нФ.
Припаиваю конденсатор 10 нФ параллельно к конденсатору, подключенному к 3 ножке микросхемы.
Проверка показала увеличение времени свечения с 18 до 36 секунд. Отлично!
Закрепил на плате новые детали термоклеем. Так, на всякий случай.
Собираю светильник и проверяю.
Устанавливаю светильник на место.
Проверка.
Все прекрасно работает. Осталась проверка использованием.





















































