Схема сумеречного реле приведена на рис.1 и выполнена на ОУ LM358. Схема состоит из двух триггеров Шмитта, которые обрабатывают сигнал с фоторезистора LDR1.
При изменениях освещенности вблизи порога срабатывания (тучка набежала или осветила фарами машина) будут частые срабатывания реле.
Для решения этой проблемы вводят гистерезис. То есть своего рода зазор между переключениями из одного состояния в другое, что достигается введением положительной обратной связи через резистор R9 для каскада на ОУ DA1.1 так называемый триггер Шмитта. В данной схеме доля выходного электрического сигнала ОУ поступает на прямой вход и устанавливает уровень, при котором схема будет переключаться. Кроме того, положительная обратная связь обеспечивает быстрое переключение выхода независимо от скорости изменения входного колебания. На ОУ DA1.2 выполнен второй триггер Шмитта, который вместе с интегрирующей цепью R10, C3 обеспечивает задержку срабатывания реле. Постоянная времени у цепи R10, C3 около 15 секунд, но в сочетании с гистерезисом триггера Шмитта это время увеличивается до 26 секунд. Этим обеспечивается защита от ложного срабатывания при кратковременных засветках в темное время и затенениях в светлое время.
Работу реле можно рассмотреть на графиках рис.2.
В начальный момент времени темно и фотодатчик имеет большое сопротивление и соответственно высокое Uin при этом реле включено. При повышении освещенности сопротивление фотодатчика уменьшается и уменьшается Uin. В момент времени Т1 напряжение Uin сравнивается с напряжением Ug1L и происходит переключение первого триггера Шмитта.
При этом напряжение на выходе DA1.1 увеличивается до 10,5 В и начинается заряд конденсатора C3 через резистор R10. Одновременно пороговое напряжение этого триггера Шмитта увеличивается до напряжения Ug1H. При достижении напряжения на конденсаторе С3 порога срабатывания триггера Шмитта на DA1.2 Ug2H в момент времени Т2 происходит переключение. Реле выключается и напряжение на входе DA1.2 уменьшается до Ug2L.
Графики получены в бесплатной программе симуляторе LTSpice [1]. Файл для симулятора SR.asc прилагается.
При номиналах резисторов указанных на схеме Ug1L = 3,9В, Ug1H = 5,4В , Ug2L = 2,2В , Ug2H = 8,4В. В программе LTSpice изменяя номиналы резисторов можно легко подобрать другие пороги гистерезиса. Расчет гистерезиса триггера Шмитта на ОУ по формулам можно найти в Интернете [2].
Светодиод HL1 сигнализирует о работе реле и помогает при настройке порога срабатывания реле. C помощью резистора R2 устанавливается момент включения светодиода при пороговом освещении.
Питание реле происходит от сети 220 В через гасящий конденсатор С7 и резистор R17. Стабилитрон VD4 ограничивает напряжение до 24 В для питания реле К1, со стабилитрона VD2 снимается питание для ОУ, а со стабилитрона VD1 питание фотодатчика.
Для снижения потребляемой мощности при включенном реле используется гасящий резистор R16. Для включения реле необходим номинальный ток , а удержание реле происходит при меньшем токе. В момент включения реле номинальный ток обеспечивает конденсатор С5, а после срабатывания реле тока через резистор R16 хватает для удержания реле во включенном состоянии.
В схеме использовано реле К1 типа TRV-24VDC-SC-CD [3] с напряжением срабатывания 24 В и сопротивлением катушки 1280 Ом, его можно заменить аналогичным реле типа TRJ.
Фоторезистор из серии VT9xx или GL55xx [4].
Резистор R2 многоборотный типа 3296. Транзистор VT1 можно заменить на КТ315. Стабилитрон VD4 на 24 В с мощностью рассеивания не менее 1 Вт. Конденсатор С7 типа К73-17 0.33мкФ х 400в, (10%) или аналогичный.
Применены резисторы МЛТ, С2-23, оксидные конденсаторы — К50-35 или импортные, остальные — керамические К10-17 или импортные.
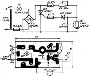
Регулятор смонтирован на односторонней печатной плате фольгированного стеклотекстолита толщиной 1…1,5 мм(рис.3).
Внешний вид смонтированной платы показан на рис.4.

ВНИМАНИЕ! При работе с регулятором необходимо соблюдать меры предосторожности, потому что фотодатчик находится под потенциалом сети 220 В.
ЛИТЕРАТУРА
1. Программа LTSpice
2. Расчет гистерезиса триггера Шмитта
3. TRV-24VDC-SC-CD. — URL
4. Фоторезистор GL55xx





